Cùng tìm hiểu các mạch chỉnh lưu m pha, mạch chỉnh lưu ba pha, mạch chỉnh lưu cầu 3 pha: sơ đồ mạch, biểu đồ hoạt động và các công thức tính toán.
Chỉnh lưu m pha
Các sơ đồ chỉnh một pha một bán kỳ và chỉnh lưu một pha biến áp có điểm giữa đều có một trong hai dây nguồn nối với tải. Nếu mỗi nhánh nối tiếp (gồm nguồn và điốt đó) được coi là một tia thì các sơ đồ trên có thể được coi tương ứng là sơ đồ tia một pha và tia hai pha.
Theo quan niệm đó chúng ta có thể xây dựng chỉnh lưu tia m pha, được hình thành từ m nguồn mắc hình sao và m điốt như minh hoạ trong hình dưới. Đương nhiên góc lệch pha giữa điện áp các pha kế tiếp nhau có thể là bất kỳ, nhưng trong thực tế góc đó thường là: Δφ = 2π/m.
Sơ đồ và biểu đồ
Sơ đồ và biểu đồ chỉnh lưu nhiều pha
Công thức
Để tăng công suất và giảm đập mạch, tức là nâng cao chất lượng chỉnh lưu, có thể dùng sơ đồ ba pha hoặc nhiều pha hơn nữa. Khi số pha tăng lên thì tần số của hài cơ bản cũng tăng và bằng hai lần tần số điện áp nguồn cung cấp (2f).
Khi tần số của hài cơ bản tăng thì kích thước và giá thành các bộ lọc cửa ra của chỉnh lưu giảm theo. Nếu số pha hay tần số hài cơ bản tăng lên m lần so với tần số nguồn (mf) thì kích thước và giá thành bộ lọc giảm đáng kể.
Để đơn giản trong tính toán chúng ta chọn gốc thời gian trùng với thời điểm t = π/m. Khi đó điện áp ra trong giai đoạn từ π/m đến 2π/m có thể được biểu diễn theo hàm côsin và trị trung bình của điện áp ra được xác định theo biểu thức:
Điện áp ra chỉnh lưu m pha
Trị hiệu dụng là:
Trị hiệu dụng chỉnh lưu m pha
Tương tự cho chỉnh lưu ba pha:
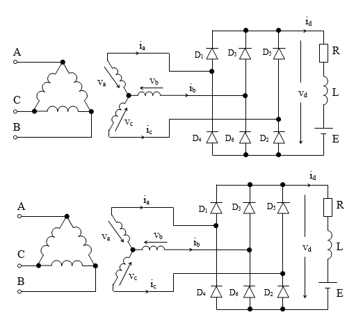
Chỉnh lưu cầu ba pha – chỉnh lưu ba pha
Sơ đồ và biểu đồ
Chỉnh lưu cầu ba pha thường được ứng dụng trong dải công suất lớn và sơ đồ mạch của nó được trình bày trong hình dưới:
Sơ đồ chỉnh lưu cầu ba pha
Biểu đồ chỉnh lưu cầu 3 pha
Công thức
Trong cùng một thời điểm luôn có hai điốt cùng dẫn và theo thứ tự sau: 12, 23, 34, 45, 56 và 61, trong đó một thuộc nhóm anốt và một thuộc nhóm katốt. Trong nhóm katốt đó là điốt nối với pha có điện áp dương cao nhất, còn trong nhóm atốt là điốt có điện áp pha âm thấp nhất.
Điện áp ra trung bình vd có thể được xác định cho một chu kỳ đập mạch. Biểu đồ cho thấy trong giai đoạn từ 0 đến Π/6 ta có vd = vbc, trong đó vbc có thể được biểu diễn bằng hàm côsin:
Vì tính đối xứng của hàm côsin nên trị trung bình Vd của điện áp ra có thể được xác định theo trị trung bình trong khoảng từ 0 đến Π/6 (Vm là biên độ điện áp pha). Khi đó ta có:
Trị trung bình Vd
Trị hiệu dụng Vdhd của điện áp ra là:
Trị hiệu dụng Vdhd
Nguồn tham khảo: Slide bài giảng điện tử công suất “Mạch chỉnh lưu ba pha” – Tác giả: Thầy. Nguyễn Khắc Thủy Học Viện Kỹ Thuật Quân Sự
Bài viết liên quan: Mạch chỉnh lưu 1 pha nửa chu kỳ (T/2)
Bài viết liên quan: Mạch chỉnh lưu 1 pha cả chu kỳ T
Bài viết liên quan: Mạch nghịch lưu
>>>Tài liệu tham khảo: Giáo trình Điện tử công suất – Võ Minh Chính!
>>>Chuyên mục tham khảo: Điện tử công suất
Nếu các bạn có bất cứ thắc mắc hay cần tư vấn về thiết bị dịch vụ vui lòng comment phía dưới hoặc Liên hệ chúng tôi!
Chúng tôi luôn sẵn sàng đem lại những giá trị tốt đẹp cho cộng đồng!

